【導讀】高性能通信、服務器和計算系統中的ASIC、FPGA和處理器需要使用能直接從12 V或中間總線生成1.0 V(或更低)電壓的核心電源——最大負載電流有時候可能高于200 A。這些電源必須滿足嚴格的效率和性能規格,且通常具備相對較小的PCB尺寸。LTC7852/LTC7852-1 6相雙輸出降壓控制器為這些電源提供高性能的靈活解決方案。
高性能通信、服務器和計算系統中的ASIC、FPGA和處理器需要使用能直接從12 V或中間總線生成1.0 V(或更低)電壓的核心電源——最大負載電流有時候可能高于200 A。這些電源必須滿足嚴格的效率和性能規格,且通常具備相對較小的PCB尺寸。LTC7852/LTC7852-1 6相雙輸出降壓控制器為這些電源提供高性能的靈活解決方案。
LTC7852/LTC7852-1 6相雙輸出降壓控制器為這些電源提供高性能的靈活解決方案。
LTC7852/LTC7852-1旨在實現高效率。LTC7852每個相都不使用內部柵級驅動器,且都可以生成一個與電源模塊、DrMOS,或外部柵極驅動器和分立式MOSFET連接的PWM輸出。DrMOS器件將柵極驅動器和MOSFET集成在一個封裝中,以實現整體尺寸更小的解決方案和更高的效率。它們主要適用于12 V輸入電壓。外部柵極驅動器和MOSFET具有出色的散熱性能,并且可以在更高的輸入電壓下工作。LTC7852采用亞mΩ DCR檢測架構,可以準確檢測電流,其DCR值僅為0.2 mΩ,如此可以大幅降低傳導損耗。LTC7852-1專用于和DrMOS器件配套使用,后者自行提供電流檢測信號。
每個輸出都經過差分檢測,電壓范圍為0.5 V至2.0 V(2.0 V限值僅適用于LTC7852),總調節精度為±0.5%。由于LTC7852和LTC7852-1從外部5 V電源偏置,而不是從輸入電壓偏置,所以轉換器的輸入電壓范圍不受IC限制。其開關頻率范圍為250 kHz至1.25 MHz,但其40 ns最小導通時間可以實現高降壓比。
可以通過PHCFG引腳選擇3+3、4+2和5+1雙輸出相位配置。在3+3配置中,兩個輸出可以并聯用于最大負載電流為240 A的6相轉換器。使用一個6相控制器,而不是兩個3相控制器或三個2相控制器可大大簡化設計和布局。僅需兩個控制器即可實現最高12相操作。
LTC7852采用5 mm × 6 mm GQFN封裝,LTC7852-1采用4 mm × 5 mm QFN封裝。
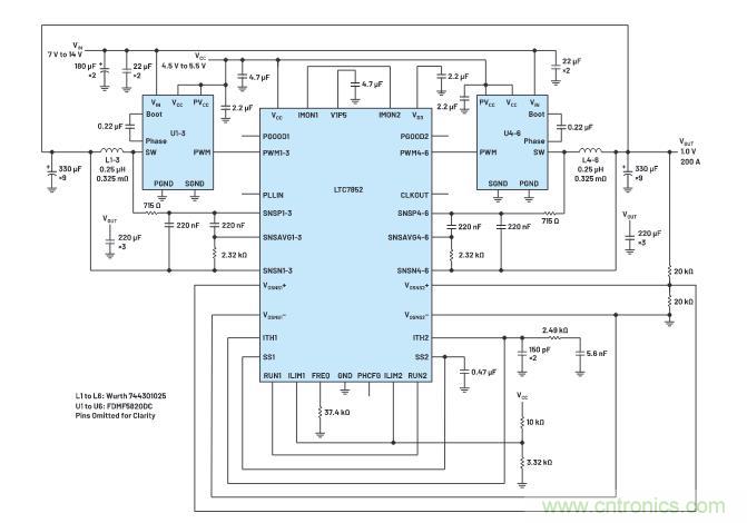
6相高效率核心電源
圖1所示為1個6相1.0 V/200 A LTC7852轉換器,其開關頻率為400 kHz,采用12 V輸入。每個相的功率級包含一個5 mm × 5 mm DrMOS和一個0.25 µH鐵氧體電感,DCR典型值為0.325 mΩ,最終滿負載效率為90.0%(圖2)。在室溫下滿負載,200 LFM氣流的熱點溫度為78°C(圖3)。受嚴格均流影響,電感之間的溫差低于6°C。
6相高效率核心電源
圖1所示為1個6相1.0 V/200 A LTC7852轉換器,其開關頻率為400 kHz,采用12 V輸入。每個相的功率級包含一個5 mm × 5 mm DrMOS和一個0.25 µH鐵氧體電感,DCR典型值為0.325 mΩ,最終滿負載效率為90.0%(圖2)。在室溫下滿負載,200 LFM氣流的熱點溫度為78°C(圖3)。受嚴格均流影響,電感之間的溫差低于6°C。

圖 1. 采用 FDMF5820DC DrMos 的 6 相 1.0 V/200 A LTC7852 轉換器的原理圖 FSWITCH = 400 kHz。

圖 2. 圖 1 中的電路在 V IN = 7 V 、 10 V 、 12 V 和 14 V 時的效率圖。

圖 3. 圖 1 中的電路在 V IN = 12 V 、滿負載、 24°C 環境溫度和 200 LFM 氣流下的熱圖像。
亞mΩ DCR檢測
LTC7852采用專有的峰值電流模式亞mΩ DCR檢測架構來改善電流檢測信號的信噪比。電感中的DCR檢測濾波器為SNSP和SNSN引腳提供放大的交流信號。第二個濾波器與第一個級聯,為SNSP和SNSAVG引腳提供直流信號。LTC7852放大直流信號,并與交流信號求和,以重建信號。重建信號是原始信號的5倍,因此可以在DCR值低至0.2 mΩ時穩定且干凈地運行。
輸出電流監測和過流保護
LTC7852的IMON1和IMON2信號生成與對應通道的負載電流呈比例的信號,并以V1P5引腳作為電壓基準。此信號可被電源監測器或ADC及微控制器用于進行負載檢測。
逐周期限流是峰值電流模式架構固有的優勢。打嗝模式限流提供額外保護。如果發生過流故障超過32個周期,則轉換器按照軟啟動電容的設置,在一段時間內停止開關。這段間隔時間結束之后,開關操作通過軟啟動恢復切換。如圖4所示,在故障期間,轉換器按相對較短的周期開關,這使得MOSFET和電感受到的熱應力大大降低。

圖 4. 打嗝模式過流保護和恢復。
結論
LTC7852/LTC7852-1是一款靈活的高性能6相雙輸出降壓控制器,旨在通過DrMOS、電源模塊,或外部柵極驅動器和MOSFET提供高效率和高度可靠的電源。其特性包括:亞mΩ DCR檢測(LTC7852)、可選擇的相位配置、總調節精度為±0.5%的0.5 V基準電壓源、差分輸出檢測、250 kHz至1.25 MHz的開關頻率范圍,以及打嗝模式限流保護。
(來源:亞德諾半導體)
免責聲明:本文為轉載文章,轉載此文目的在于傳遞更多信息,版權歸原作者所有。本文所用視頻、圖片、文字如涉及作品版權問題,請電話或者郵箱聯系小編進行侵刪。



