- IGBT對驅動電路的要求
- IGBT驅動電路優化設計
- 觸發脈沖要具有足夠快的上升和下降速度
- 柵極串連電阻Rg要恰當
- 柵射電壓要適當
IGBT對驅動電路的要求
(1)觸發脈沖要具有足夠快的上升和下降速度,即脈沖前后沿要陡峭;
(2)柵極串連電阻Rg要恰當。Rg過小,關斷時間過短,關斷時產生的集電極尖峰電壓過高;Rg過大,器件的開關速度降低,開關損耗增大;
(3)柵射電壓要適當。增大柵射正偏壓對減小開通損耗和導通損耗有利,但也會使管子承受短路電流的時間變短,續流二極管反向恢復過電壓增大。因此,正偏壓要適當,通常為+15V。為了保證在C-E間出現dv/dt噪聲時可靠關斷,關斷時必須在柵極施加負偏壓,以防止受到干擾時誤開通和加快關斷速度,減小關斷損耗,幅值一般為-(5~10)V;
(4)當IGBT處于負載短路或過流狀態時,能在IGBT允許時間內通過逐漸降低柵壓自動抑制故障電流,實現IGBT的軟關斷。驅動電路的軟關斷過程不應隨輸入信號的消失而受到影響。
當然驅動電路還要注意像防止門極過壓等其他一些問題。日本FUJI公司的EXB841芯片具有單電源、正負偏壓、過流檢測、保護、軟關斷等主要特性,是一種比較典型的驅動電路。其功能比較完善,在國內外得到了廣泛。
驅動芯片EXB841的控制原理
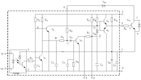
圖1為EXB841的驅動原理。其主要有三個工作過程:正常開通過程、正常關斷過程和過流保護動作過程。14和15兩腳間外加PWM控制信號,當觸發脈沖信號施加于14和15引腳時,在GE兩端產生約16V的IGBT開通電壓;當觸發控制脈沖撤銷時,在GE兩端產生-5.1V的IGBT關斷電壓。過流保護動作過程是根據IGBT的CE極間電壓Uce的大小判定是否過流而進行保護的,Uce由二極管Vd7檢測。當IGBT開通時,若發生負載短路等發生大電流的故障,Uce會上升很多,使得Vd7截止,EXB841的6腳“懸空”,B點和C點電位開始由約6V上升,當上升至13V時,Vz1被擊穿,V3導通,C4通過R7和V3放電,E點的電壓逐漸下降,V6導通,從而使IGBT的GE間電壓Uce下降,實現軟關斷,完成EXB841對IGBT的保護。射極電位為-5.1V,由EXB841內部的穩壓二極管Vz2決定。

圖1EXB841的工作原理[page]
作為IGBT的專用驅動芯片,EXB841有著很多優點,能夠滿足一般用戶的要求。但在大功率高壓高頻脈沖電源等具有較大電磁干擾的全橋逆變應用中,其不足之處也顯而易見。
(1)過流保護閾值過高。通常IGBT在通過額定電流時導通壓降Uce約為3.5V,而EXB841的過流識別值為7.5V左右,對應電流為額定電流的2~3倍,此時IGBT已嚴重過流。
(2)存在虛假過流。一般大功率IGBT的導通時間約為1µs左右。實際上,IGBT導通時尾部電壓下降是較慢的。實踐表明,當工作電壓較高時,Uce下降至飽和導通時間約為4~5µs,而過流檢測的延遲時間約為2.7µs.因此,在IGBT開通過程中易出現虛假過流。為了識別真假過流,5腳的過流故障輸出信號應延遲5µs,以便保護電路對真正的過流進行保護。
(3)負偏壓不足。EXB841使用單一的20V電源產生+15V和-5V偏壓。在高電壓大電流條件下,開關管通斷會產生干擾,使截止的IGBT誤導通。
(4)過流保護無自鎖功能。在過流保護時,EXB841對IGBT進行軟關斷,并在5腳輸出故障指示信號,但不能封鎖輸入的PWM控制信號。
(5)無報警電路。在系統應用中,IGBT發生故障時,不能顯示故障信息,不便于操作。
針對以上不足,可以考慮采取一些有效的措施來解決這些問題。以下結合實際設計應用的具體電路加以說明。
驅動電路優化設計
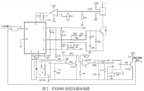
本文基于EXB841設計IGBT的驅動電路如圖2所示,包括外部負柵壓成型電路、過流檢測電路、虛假過流故障識別與驅動信號鎖存電路,故障信息報警電路。
⑴外部負柵壓成型電路
針對負偏壓不足的問題,設計了外部負柵壓成型電路。
如圖2所示,用外接8V穩壓管Vw1代替驅動芯片內部的穩壓管Vz2,在穩壓管兩端并聯了兩個電容值分別為105µf和0.33µf的去耦濾波電容。為防止柵極驅動電路出現高壓尖峰,在柵射極間并聯了反向串聯的16V(V02)和8V(V03)穩壓二極管。為了改善控制脈沖的前后沿陡度和防止震蕩,減小IGBT集電極的電壓尖脈沖,需要在柵極串聯電阻Rg。柵極串連電阻Rg要恰當,Rg過小,關斷時間過短,關斷時產生的集電極尖峰電壓過高;Rg過大,器件的開關速度降低,開關損耗增大。優化電路采用了不對稱的開啟和關斷方法。在IGBT開通時,EXB841的3腳提供+16V的電壓,電阻Rg2經二極管Vd1和Rg1并聯使Rg值較小。關斷時,EXB841內部的V5導通,3腳電平為0,優化驅動電路在IGBT的E極提供-8V電壓,使二極管V01截止,Rg=Rg1具有較大值。并在柵射極間并聯大電阻,防止器件誤導通。





