中心議題:
- IGBT對驅動電路的要求
- 驅動芯片EXB841的控制原理
- 驅動電路優化設計
解決方案:
- 基于EXB841的IGBT驅動與保護電路設計方案
- 采用串聯3.3V反向穩壓二極管的方法
1 引 言
多絕緣柵雙極型晶體管IGBT(Insulated Gate Bipolar Transistor)是一種由雙極型晶體管與MOSFET組合的器件,它既具有MOSFET的柵極電壓控制快速開關特性,又具有雙極型晶體管大電流處理能力和低飽和壓降的特點,近年來在各種電能變換裝置中得到了廣泛應用。但是,IGBT的門極驅動電路影響IGBT的通態壓降、開關時間、快開關損耗、承受短路電流能力及du/dt等參數,并決定了IGBT靜態與動態特性。因此設計高性能的驅動與保護電路是安全使用IGBT的關鍵技術。
2 IGBT對驅動電路的要求
(1)觸發脈沖要具有足夠快的上升和下降速度,即脈沖前后沿要陡峭;
(2)柵極串連電阻Rg要恰當。Rg過小,關斷時間過短,關斷時產生的集電極尖峰電壓過高;Rg過大,器件的開關速度降低,開關損耗增大;
(3)柵射電壓要適當。增大柵射正偏壓對減小開通損耗和導通損耗有利,但也會使管子承受短路電流的時間變短,續流二極管反向恢復過電壓增大。因此,正偏壓要適當,通常為+15V。為了保證在C-E間出現dv/dt噪聲時可靠關斷,關斷時必須在柵極施加負偏壓,以防止受到干擾時誤開通和加快關斷速度,減小關斷損耗,幅值一般為-(5~10)V;
(4)當IGBT處于負載短路或過流狀態時,能在IGBT允許時間內通過逐漸降低柵壓自動抑制故障電流,實現IGBT的軟關斷。驅動電路的軟關斷過程不應隨輸入信號的消失而受到影響。
當然驅動電路還要注意像防止門極過壓等其他一些問題。日本FUJI公司的EXB841芯片具有單電源、正負偏壓、過流檢測、保護、軟關斷等主要特性,是一種比較典型的驅動電路。其功能比較完善,在國內外得到了廣泛。
3 驅動芯片EXB841的控制原理

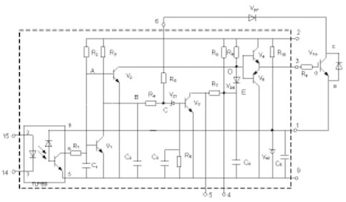
圖 1 EXB841的工作原理
圖1為EXB841的驅動原理[4,5]。其主要有三個工作過程:正常開通過程、正常關斷過程和過流保護動作過程。14和15兩腳間外加PWM控制信號,當觸發脈沖信號施加于14和15引腳時,在GE兩端產生約16V的IGBT開通電壓;當觸發控制脈沖撤銷時,在GE兩端產生-5.1V的IGBT關斷電壓。過流保護動作過程是根據IGBT的CE極間電壓Uce的大小判定是否過流而進行保護的,Uce由二極管Vd7檢測。當IGBT開通時,若發生負載短路等發生大電流的故障,Uce會上升很多,使得Vd7截止,EXB841的6腳“懸空”,B點和C點電位開始由約6V上升,當上升至13V時,Vz1被擊穿,V3導通,C4通過R7和V3放電,E點的電壓逐漸下降,V6導通,從而使IGBT的GE間電壓Uce下降,實現軟關斷,完成EXB841對IGBT的保護。射極電位為-5.1V,由EXB841內部的穩壓二極管Vz2決定。
作為IGBT的專用驅動芯片,EXB841有著很多優點,能夠滿足一般用戶的要求。但在大功率高壓高頻脈沖電源等具有較大電磁干擾的全橋逆變應用中,其不足之處也顯而易見。
[page]
(1)過流保護閾值過高。通常IGBT在通過額定電流時導通壓降Uce約為3.5V,而EXB841的過流識別值為7.5V左右,對應電流為額定電流的2~3倍,此時IGBT已嚴重過流。
(2)存在虛假過流。一般大功率IGBT的導通時間約為1μs左右。實際上,IGBT導通時尾部電壓下降是較慢的。實踐表明,當工作電壓較高時,Uce下降至飽和導通時間約為4~5μs,而過流檢測的延遲時間約為2.7μs.因此,在IGBT開通過程中易出現虛假過流。為了識別真假過流,5腳的過流故障輸出信號應延遲5μs,以便保護電路對真正的過流進行保護。
(3)負偏壓不足。EXB841使用單一的20V電源產生+15V和-5V偏壓。在高電壓大電流條件下,開關管通斷會產生干擾,使截止的IGBT誤導通。
(4)過流保護無自鎖功能。在過流保護時,EXB841對IGBT進行軟關斷,并在5腳輸出故障指示信號,但不能封鎖輸入的PWM控制信號。
(5)無報警電路。在系統應用中,IGBT發生故障時,不能顯示故障信息,不便于操作。
針對以上不足,可以考慮采取一些有效的措施來解決這些問題。以下結合實際設計應用的具體電路加以說明。
4 驅動電路優化設計
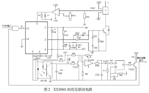
本文基于EXB841設計IGBT的驅動電路如圖2所示,包括外部負柵壓成型電路、過流檢測電路、虛假過流故障識別與驅動信號鎖存電路,故障信息報警電路.
⑴ 外部負柵壓成型電路
針對負偏壓不足的問題,設計了外部負柵壓成型電路。

如圖2所示,用外接8V穩壓管Vw1代替驅動芯片內部的穩壓管Vz2,在穩壓管兩端并聯了兩個電容值分別為105μf和0.33μf的去耦濾波電容。為防止柵極驅動電路出現高壓尖峰,在柵射極間并聯了反向串聯的16V(V02)和8V(V03)穩壓二極管。為了改善控制脈沖的前后沿陡度和防止震蕩,減小IGBT 集電極的電壓尖脈沖,需要在柵極串聯電阻Rg。柵極串連電阻Rg要恰當,Rg過小,關斷時間過短,關斷時產生的集電極尖峰電壓過高;Rg過大,器件的開關速度降低,開關損耗增大。優化電路采用了不對稱的開啟和關斷方法。在IGBT開通時,EXB841的3腳提供+16V的電壓,電阻Rg2經二極管Vd1和Rg1并聯使Rg值較小。關斷時,EXB841內部的V5導通,3腳電平為0,優化驅動電路在IGBT的E極提供-8V電壓,使二極管V01截止,Rg= Rg1具有較大值。并在柵射極間并聯大電阻,防止器件誤導通。
⑵ 過流檢測電路
偏高的保護動作閾值難起到有效地保護作用,必須合適設置此閾值。但由于器件壓降的分散性和溫度影響,又不宜設置過低。為了適當降低動作閾值,已經提出了采用高壓降檢測二極管或采用串聯3.3V反向穩壓二極管的方法。該方法不能在提高了負偏壓的情況下使用,因為正常導通時,IGBT約有3.5V左右的壓降,負偏壓的提高使6腳在正常情況下檢測到的電平將達到12V左右,隨著IGBT的工作電流增大,強電磁干擾會造成EXB841誤報警,出現虛假過流。本優化電路采用可調的電流傳感器。如圖2所示。L為磁平衡式霍爾電流傳感器,可測量交流或直流電流,反應時間小于1μs,輸出電壓Uout同輸入電流有很好的線性關系。該電路通過調節滑動電阻Rw1設定基準電流幅值而完成保護,當電流傳感器輸出大于給定值時,比較器輸出+15V的高電平至EXB841的6腳,使EXB841的軟關斷電路工作。
⑶ 虛假過流故障識別與驅動信號鎖存電路
當IGBT過流工作時,EXB841的6腳靠上文論述的過流檢測電路檢測到過流發生,EXB841進入軟關斷過程。內部電路(C3,R6)產生約3μs的延時,若3μs后過流依然存在,5腳輸出低電平作為過流故障指示信號,高速光耦6N136導通,三極管Vs01截止,過流高速比較器LM319輸出高電平,電容C03通過R06充電,若LM319輸出持續高電平時間大于設定保護時間(一般為5μs),C03的電壓達到擊穿穩壓管Vs03的電壓,使RS觸發器CD4043的置1端為高電平,從而Q端輸出高電平,Vs02導通,集電極輸出低電平,利用由74LS09構成的與門封鎖輸入驅動信號。CD4043的信號延遲時間最大為幾百個ns,而74LS09的信號延遲時間最大為幾十個ns。因此,保護電路在信號響應上足夠快。圖2中,在RS觸發器的R端加了復位按鈕,發生故障時,RS觸發器將Q端輸出的高電平鎖住,當排除故障后,可以按動復位按鈕,接束對柵極控制信號的封鎖。
Vs02的集電極輸出同時接微處理器,可及時顯示故障信息,實現故障報警。EXB841的軟關斷時間是由內部元件R7和C4的時間常數決定的,為了提高軟開關的可靠性,在EXB841的4和5兩端外加可調電阻Rw2,可調節軟關斷時間,在4和9腳兩端外加電容 C01,可避免過高的di/dt產生的電壓尖峰,但應合理選擇二者的值,太大的值將增大內部三極管V3的集電極電流。
[page]
5 實驗結果分析

圖3為實測典型驅動電路驅動波形,圖4為實測優化驅動電路波形。通過兩圖的對比,不難看出,典型驅動電路的反向關斷電壓不到-5V,正向驅動電壓小于14.5V。而優化驅動電路的反偏壓則基本達到或接近于-8V,正向驅動電壓更是超過了+15V,正反向驅動電壓值得到調整的同時,前后沿陡度也得到極大改善。
原EXB841典型驅動電路應用到大功率高壓高頻脈沖電源中,電源逆變部分由于負偏壓不足,容易引起橋臂直通,導致IGBT經常炸毀。又因為高頻造成的強電磁干擾,致使IGBT電流較小時就產生虛假過流的故障保護,使得設備無法正常運行。優化電路應用到電源后,以上故障均得以很大程度上的消除。能夠滿足設備正常工作的要求。
6 結論
本文在對IGBT器件的驅動要求進行深入分析之后,在研究了EXB841驅動原理的基礎上,指出了其存在的諸多不足。再結合這些問題設計了實用性較強的優化驅動電路。該電路具有較強的過流識別能力,并能夠區分真假過流,從而對系統進行有效保護。將優化驅動電路應用于大功率高壓高頻脈沖電源中,證明了所設計的電路完全可以對IGBT進行有效驅動、控制和過流保護。





