【導讀】當今的模數轉換器 (ADC) 采用了最新的技術,以高精度及快速的采樣頻率對模擬信號進行采集。數據轉換器的復雜性隨著采樣頻率及精度的提高而增加。高性能數據轉換器規格的設定必須遵循嚴格的輸入條件,以實現器件預期性能的最大化。
當今的模數轉換器 (ADC) 采用了最新的技術,以高精度及快速的采樣頻率對模擬信號進行采集。數據轉換器的復雜性隨著采樣頻率及精度的提高而增加。高性能數據轉換器規格的設定必須遵循嚴格的輸入條件,以實現器件預期性能的最大化。一個頗具挑戰性的輸入條件是:對ADC輸入模擬信號進行測量、驅動和接口連接。本文將探討一些對于高速 ADC進行有效接口連接的技術,從而使ADC實現性能最佳化。
就有效輸入驅動以維護信號完整性而言,已經有許多好的應用注釋以及文章發表。本文將探討有關輸入驅動的新發展。
ADC 輸入架構與驅動器的選擇
ADC的模擬輸入配置隨著采樣精度和最大采樣頻率的變化而有所不同。在輸入階段,影響輸入驅動器選擇的特征有:
1. 單端與差分
2. 高阻抗與低阻抗 (100W) (或是有緩沖與無緩沖)
單端與差分
大部分推動采樣精度和采樣頻率達到極限的ADC采用的是差分輸入方式。差分輸入的優勢在于降低偶次諧波和 EMI。一些差分輸入ADC具有IRS(輸入范圍選擇) 寄存器,其允許使用者通過將未使用的輸入連接到共模 (CM)A/D轉換參照的方式,以單端輸入來使用器件。
有緩沖與無緩沖
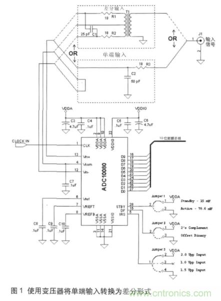
高采樣頻率ADC (》500 MSPS) 經常要處理高頻模擬輸入信號。假定使用標準的 PCB板尺寸和軌跡長度,如果這個高頻模擬信號沒有正常結束,又用處理射頻信號和電路板的方式加以處理,模擬信號就會衰退。這樣的高頻應用得益于低阻抗 (50W單端或 100W差分) 模擬輸入,因此,大部分 UHF 和 VHF 電路為 50W系統。為了獲得較高的失真性能,通常使用差分輸入。由于嚴格的規范限制,以及受高頻的影響,高采樣率ADC通常不提供允許使用單端輸入的IRS 選項。原因是:采用 IRS 的ADC需要額外的電路才能轉換到滿量程(FSR),而這對于在高頻/高采樣率下的應用卻并不可行。因此,這個等級的ADC需要高頻、低電阻 (100W差分)的輸入驅動。使用低電阻輸入 ADC,模擬輸入在被應用到用于轉換的采樣/保持 (S/H) 電路之前就已緩沖。所以,并不需要采用在非緩沖 ADC中使用的標準去耦電路 (串聯電阻R,并聯電容C)。在圖1的圖解中使用了一個非緩沖輸入的 ADC (ADC10080),這些去耦元件在圖中標識為 R1、R2(18W) 及 C1 (25W)。
從單端到差分的轉換
中點接線變壓器
(Ruthroff 變壓器)
如前所述,驅動差分 ADC 的輸入必須為差分形式。將單端輸入轉換為ADC 可用的差分信號需要使用一個中點接線變壓器,如圖1所示(在“差分輸入”虛線下可看出變壓器如何接到 ADC 輸入)。
差分輸入的共模電壓(CM)應遵循 VCOM 電壓(在 ADC 上的輸出引腳),以便使 ADC 內部的采樣保持電路正常工作。圖1中的電路允許通過將變壓器的中點接線連接到ADC的 VCOM 輸出來對輸入 CM 加以設定。

變壓器的較低截止頻率不允許低頻內容被耦合進來。因此,這種形式的耦合只可應用于不需要 DC 以及低頻內容的系統。除此之外,這個電路也承受了高頻變壓器的泄漏效應,限制了它的上限工作頻率。典型的變壓器有上限及下限工作頻率。較低頻率限制由初級電感決定。對于這個與 8 位轉換器一起使用的變壓器而言,如果不采用其它的增益校準或調整方法,其工作的頻帶非常窄,受限在 1 MHz ~100MHz,其中,插入損耗變化小于 0.034dB (1 LSB)。
對于最大回波損耗(最小反射),許多較高速度的應用要求對圖1中 J1 (輸入連接器)處的輸入阻抗進行控制,并且要與連接到連接器的電纜特征阻抗相匹配。當電纜的長度超過所遇最短波長的 1/20時,這種要求尤為重要。只要變壓器回波損耗在頻率極值時性能沒有衰退,就有可能通過設置一個通過輸入的終端電阻 RT 來達成此目標。這樣,輸入阻抗就會接近RT,原因在于變壓器回波損耗已增大,足以具有最小負載效應。在較高的頻率下,由于變壓器回波損耗的減少,使用這種類型的變壓器配置會使控制輸入端更加困難。而這正是不平衡變壓器的優勢所在。
不平衡變壓器
(Guanella變壓器)
另一個進行單端到差分轉換的方法是使用不平衡變壓器,如圖2所示。
與圖1相比,這種方式具有下述優點及缺點:
優點:
1. 較高的工作頻率
2. 對于寬帶應用而言,有較高的回波損耗
3. 較佳的增益與相位平衡
缺點:
1. 無法設定共模電壓
2. 無法提供電壓增益
與圖1的中點接線變壓器或 Ruthroff 變壓器相比,不平衡配置有著更高的工作頻率。然而,采用不平衡配置后,因為無法設定共模電壓水平,ADC 輸入必須為 AC 耦合電壓。以ADC08D1500為例,它是一個 8 位、1500MSPS 的轉換器,如果在 AC耦合的模式下工作,就會通過內部電阻自動將其輸入端偏置到適當的共模電壓值。如果ADC的 VCMO 輸出接地,就會以 AC 耦合模式運行。
如圖2所示,使用 AC 耦合電容 (4.7nF),輸入耦合電路的-3dB頻率大約為 677 KHz (=1/(2pReqCeq),其中,Req=100W,Ceq=4.7nF/2=2.35nF)。這個 100W的等效電阻是耦合電容器 (RT2與 ADC 的 100W輸入并聯,總共 50W) 右邊的差分負載與介于不平衡變壓器引腳1 和引腳3(50W)間差分阻抗的串聯組合。

采用圖2的電路,J1終止于 50W 左右,并且假定所驅動的ADC具有100W的差分輸入終端(如 ADC08D1500)。與 100W ADC輸入阻抗并聯的 RT2為 50W,這是從 J1 到接地的輸入阻抗。此輸入阻抗一直保持一定的頻率,從而使不平衡變壓器發揮變壓器的作用。超過這個基于特殊不平衡變壓器及其核心特征、線圈間電容,以及其它因數的頻率范圍,輸入阻抗就會偏離這個值,并且輸入反射會導致回波損耗減少。大部分不平衡變壓器的產品手冊都列出了幾個頻點的回波損耗與上限和下限工作頻率。
圖3顯示了一個中點接線變壓器 (TC4-14) 以及一個不平衡變壓器 (TC1-1-13M) 的輸入回波損耗,并進行了簡單的比較。

由圖3中可以看出,中點接線變壓器的回波損耗在 700MHz 以下與 1.3GHz 以上時,下降得十分迅速,而不平衡變壓器則具有一定的高出數 MHz 的回波損耗 (》 10dB),并且在頻率到達約 2.6GHz 左右時才開始下降。這是不平衡變壓器相對于中點接線變壓器的優點。在較高頻率減少的回波損耗會造成一種不匹配的狀態,并且產生較高的反射能量,這會在采集信號中形成不想要的諧波,并且降低系統的 ENOB 性能。
回波損耗 (RL)與 二端口輸入阻抗相關,如式1如示:
RL= 20 Log | (Zin+50)/ (Zin-50)| (1)
舉例來說,10dB 的 RL 與96W 或 26W的輸入阻抗相符合 (根據式1中商的符號而定)。阻抗不連續時的反射波(圖2中的 J1)在源端出來另一個反射之后將會抵達 Rs1 (假定來源與傳輸線并沒有完美匹配)。往返時間為 l/n,其中,l為電纜長度,n為通過傳輸線介質的波速。構成輸入信號的不同頻率元件,在遇到此往返延遲并且加上原來的入射波之后會回到中斷處,從而形成最終的信號。對于往返延遲 (2l/n),l為一個重要的諧波(大約是周期 T 的 1/10),其最終的波形將會失真。從數學上講,這里的T滿足了 T ≤ (20 l/n) 的諧波要求。原因是,對于較短周期的諧波,入射以及反射波會合成(在時間上)交迭形式,這會造成波形的改變。這正是在 ENOB 上降低的原因,因為這個改變的波形將會增加總諧波失真 (THD) 的失真項,從而產生較低的 ENOB。
為了平衡非平衡功能,變壓器的初級與次級總會保持1:1 的比例,因此,此配置不能提供任何電壓增益。
有源單端到差分的轉換
如前所述,變壓器可以被用作轉換器,然而它們在寬帶的應用上有很大的缺點,并且在這些應用中,它們不會在其操作頻率區域中包括 DC 和低頻。基于這個原因,半導體制造商已經導入了有源器件來執行這項功能,以彌補變壓器耦合結構的缺點。
LMH6555 是專門設計用來驅動如圖4顯示為 0.8Vpp的ADC的 100W差分輸入,并且提供一個到終端電纜的固定 50W的輸入阻抗(未顯示于圖4中),以達到最高的回波損耗。單端到差分轉換器會將頻率范圍從DC一直擴展到1.2GHz(此為 LMH6555 的 -3dB 頻寬限制)。通過將ADC的 VCMO連接到 LMH6555 的 VCM_REF 輸入,可以保持精確的輸出共模電壓控制。利用這樣的結構,可以獲得全信號頻譜,而共模控制則可以由 LMH6555 自動實現。圖4中所示的緩沖器 (LMV321) 用來提高ADC的 VCMO 引腳所流出的電流,以使得對于 VCM_REF輸入而言有適當的驅動能力。是否需要緩沖器取決于ADC的電流輸出能力。
LMH6555 的增益(在Vin+下的差分輸出到單端或取決于所驅動輸入的Vin+)確定在 4.8V/V,其配置如圖4所示,其中,Rs1=Rs2=50W。對于輸入信號在振幅上較大的情形,LMH6555 插入增益可以通過增加 Rs2和 Rs1的值來降低。這兩個電阻應該總是相等,以保持對于低輸出偏移的輸入平衡。圖5所示例子中,位于 50W電纜接收端的 LMH6555 的增益通過 Rx 和 Ry降低。通過選擇組件值,LMH6555 電路(J1)的輸入阻抗被保持在50W,以使阻抗匹配。兩個 LMH6555具有 100W的到地等效阻抗,各個組成值都被顯示,以用來維持低輸出偏移電壓。LMH6555的輸入/輸出擺幅關系如式2所示:
Vout (Vpp) = Vin (Vpp) * [ RF/ (2Rs+Rin_diff)] (2)
其中,RF= 430W,Rin_diff=78W,都是LMH6555 特定的值。
Rs是等效電阻,使 LMH6555 的輸入接地(假定它們相等)。增加 Rs會降低增益。重新整理式2,允許使用者決定 Rs的值,可以確定對于一個給定 Vin (Vpp) 的全ADC的輸入擺幅,如式3所示:
Rs=Vin (Vpp) * 268.8 - 39 (3)
LMH6555的等效輸入電阻通過 Rs被增加到100W(由式3計算得出),因此,0.52Vpp輸入會導致ADC輸入恰好為 0.8Vpp,而J1的等效輸入則維持在 50W。
LMH6555將維持低噪聲 (參照19nV/RtHz輸出的平帶),并與它輸入的Rs無關。這是因為 LMH6555 的輸入架構由等效輸入噪聲電壓決定,并且獨立于源電阻。
ADC要求差分輸入的共模電壓(在 +/-50mV內)非常接近它所產生的 VCMO 參考輸出。這是采用1.9V供電電壓的一個結果,因為損失的供電電壓降低了ADC內部的電壓余量。如果未能保持此共模操作,ADC的全失真性能將會迅速惡化。
除了這種共模現象外,ADC兩個輸入端的任何增益和相位不平衡都會導致獲取錯誤信號。舉例來說,一個 100MHz的方波將會在它的尖峰值有 1.5% 的錯誤。8 位數據采集具有全尺度 0.39% 的 LSB,并且不平衡變壓器等效于3.8LSB。所以,將增益和相位不平衡最小化是非常必要的。
免責聲明:本文為轉載文章,轉載此文目的在于傳遞更多信息,版權歸原作者所有。本文所用視頻、圖片、文字如涉及作品版權問題,請聯系小編進行處理。




