【導讀】提供高精度輸出的可調高壓電源很難構建。時間、溫度和生產過程中的差異等帶來的漂移通常都會導致誤差。傳統上用于反饋的阻性網絡是常見誤差源。本文提出一種利用集成電路(IC)反饋路徑的新穎設計。此電路用于傳感器偏置應用,與利用電阻網絡提供反饋的設計相比,精度更高,漂移更低,更加靈活,甚至還能節約成本。
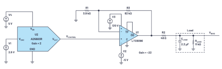
圖1顯示了構建可調高壓偏置電路的傳統方法。DAC用于產生控制電壓,運算放大器用于提供增益。圖1中的電路提供~0 V至110 V的輸出,控制電壓范圍為0 V至5 V。
由于高壓傳感器常常具有相當高的容性,因此一般使用電阻(R2)來將運算放大器輸出與負載隔離,避免潛在的穩定性問題。

圖1.高壓可調偏置電路的傳統方法
在某些情況下,這些電路工作得非常好。當需要更高的精度或更一致的長期性能時,利用IC實現反饋是有益的。
IC反饋實現
圖2所示電路的配置考慮了以下設計目標:
● 控制電壓:0 V至5 V
● 輸出電壓可調范圍:~0 V至110 V
● 輸出電流 > 10 mA
● 初始精度:±0.1%(典型值)
● 無需外部精密電阻
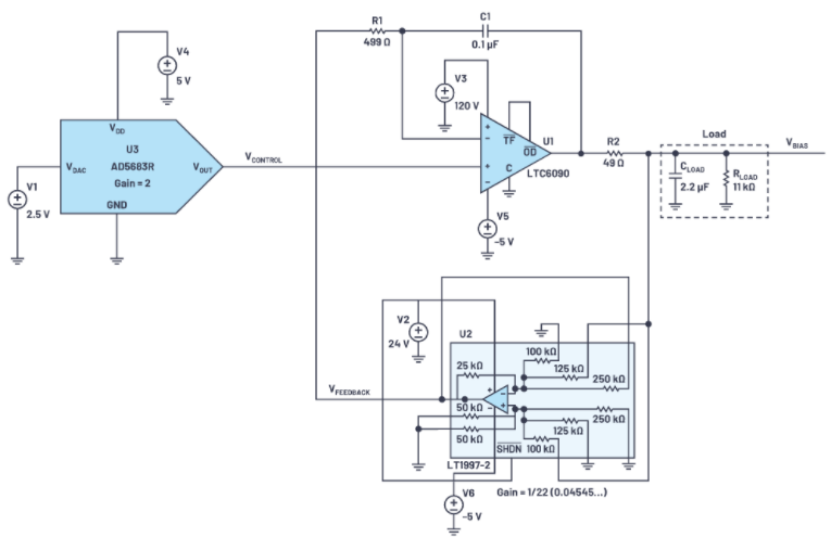
圖2中的電路主要由三部分組成:控制電壓、積分器和反饋路徑。如上文所述,反饋由集成電路而非電阻網絡提供。
控制電壓輸入范圍為0 V至5 V。22倍電路增益提供從~0V (0 V×22)到110 V (5 V×22)的輸出偏置電壓。為了產生控制電壓,選擇 AD5683R。AD5683R是一款內置2 ppm/°C基準電壓源的16位nanoDAC®。選擇5 V輸出范圍,使電路能以~1.68 mV步進提供從~0 V到110 V的偏置電壓。
積分器選擇 LTC6090 。LTC6090是一款高壓運算放大器,能夠提供軌到軌輸出和皮安級輸入偏置電流。低輸入偏置電流對于實現所需的高精度至關重要。此外,LTC6090提供的開環增益典型值大于140 dB,因此有限環路增益導致的系統誤差大大減小。
LTC6090將反饋電壓與控制電壓進行比較,并將差值(即誤差)積分,從而將輸出(VBIAS)調整到所需的設定值。由R1和C1形成的時間常數設定積分時間,這不會影響放大器精度,因此不需要精密元件。為進行測試,負載建模為11 kΩ電阻與2.2μF電容并聯。

圖2.~0 V至110 V偏置的LTspice®原理圖

圖3.LT1997-2設計工具的屏幕截圖,衰減 = 22
LT1997-2 差動放大器為反饋環路提供22倍(增益 = 0.4545...)的衰減。實現22倍衰減所需的連接可以通過 LTC1997-2在線計算器輕松確定。該工具的屏幕截圖如圖3所示。
LT1997-2非常靈活,支持廣泛的增益/衰減組合。數據手冊中提供了示例,評估板 通過跳線可選設置支持許多增益組合。

圖4.LT1997-2評估板(增益通過跳線和附加導線設置)
測試設置
電路在LTspice中建模并符合設計目標。使用以下評估板來幫助進行硬件測試:
● EVAL-AD5683R:AD5683R DAC評估板
● DC1979A:LTC6090 140 V軌到軌輸出運算放大器評估板(經修改以用于測試)
● DC2551A-B:LT1997可配置精密放大器演示板(經修改以用于測試)
● DC2275A:LT8331升壓器演示板,10 V ≤ VIN ≤ 48 V,120 VOUT,電流最高80 mA
● DC2354A:LTC7149降壓器演示板,配置為負VOUT;3.5 V ≤ VIN ≤ 55 V;VOUT = –3.3 V/–5 V/可調至-56 V,最高4 A
產生控制電壓
利用AD5683R評估板設置電路的控制電壓。該板通過USB端口連接到運行 ADI公司ACE(分析、控制、評估)軟件的筆記本電腦。ACE提供了一個簡單的GUI來配置AD5683R并設置DAC輸出電壓。輸出電壓提供高壓偏置輸出的設定值。

圖5.測試配置框圖

圖6.AD5683R評估板的ACE界面截圖
直流精度
表1和圖7中的測量在24°C環境溫度下使用Keysight 34460A DMM進行的。AD5683R評估板的輸出校準到四個小數位,并通過ADI公司的ACE軟件進行控制。這些結果來自一組電路板,不代表最小/最大規格。

表1.實測輸出電壓與預期輸出電壓

圖7.輸出電壓誤差與偏置電壓的關系
請注意,在~40 V輸出以下,誤差由電路內的放大器失調主導。在低偏置電壓下,失調的幅度比增益誤差更大。在較高偏置電壓下,失調貢獻的誤差百分比較小,增益誤差占主導地位。本文后面會提供誤差分析和更詳細信息。
交流響應
將一個階躍函數應用于不同電壓的控制輸入。測量輸出和反饋電壓(參見圖8至圖10)。請注意,偏置電壓以斜坡形式平滑地變至所需的值。

圖8.階躍響應(0 V至1 V控制輸入)

圖9.階躍響應(0 V至2.5 V控制輸入)

圖10.階躍響應(0 V至5 V控制輸入)
啟動波形
觀察電源和信號的啟動波形。這是為了確保不會將高電壓意外應用于偏置輸出。AD5683R提供從0 V開始的控制電壓。隨著電源電壓升高,在偏置輸出端觀察到~3V的小毛刺。鑒于偏置輸出的高壓性質,這對測試目的而言是可以接受的。
如果要在生產系統中使用該電路,建議控制電源時序,使得控制電壓首先應用,然后高壓電源啟動。該上電順序將能避免啟動過程中偏置電壓輸出端出現高壓尖峰對的可能性。一款簡單的時序控制器(如 ADM1186 )便足以實現該功能。

圖11.啟動波形—電源

圖12.啟動波形—信號
測試設置照片
LTC6090評估板安裝在LT1997-2評估板的底部。測試設置只需要修改這些評估板。DAC和電源評估板以庫存配置使用,為簡單起見不予以顯示。

圖13.LT1997-2評估板和安裝在底部的LTC6090評估板
誤差分析
我們執行了誤差分析。電路中的主要誤差源及其典型值和最大值如表2所示。
經計算,110 V偏置輸出時的最大誤差為0.0382%或42 mV,其中包括器件變化和全溫度范圍(-40°C至+125°C)內的變化所產生的全部誤差。經計算,110 V偏置輸出時的典型誤差為0.00839%,這與實測結果(0.008%或9 mV)相吻合。
關于電源的說明
測試期間使用的硬件由±5 V、24 V和120 V電源供電。以下是關于如何選擇這些電源軌的一些附加說明:
● AD5683R DAC需要5 V電源。
○ 為了實現DAC的5 V輸出,電源電壓可能必須略高于5 V。即使小負載也可能限制最大輸出值。有關其他信息,請參閱 AD5683R數據手冊 第15頁上的圖38。
● -5 V是為了讓LTC6090和LT1997-2能在接近0V的控制電壓輸入下工作。
○ LTC7149評估板能夠提供最高4 A輸出。
○ 電路在-5 V時需要的電流小于25 mA,簡單的電荷泵逆變器就足夠了。作為例子,可以考慮ADP5600。
○ LTC6090的輸入共模范圍以比V-高 3 V為限。
○ 為方便起見,使用LTC7149演示板來產生-5 V軌。
● 120 V用于LTC6090的V+。
○ 雖然LTC6090提供軌到軌輸出,但在重負載下,V+需要額外的裕量。
● 24 V用作LT1997-2的正電源。
○ 選擇該電壓是為了避免Over-The-Top®操作。LT1997-2的某些特性在Over-The-Top區域中會劣化。有關其他信息,請參閱 LT1997-2數據手冊 的第14頁。

表2.輸出電壓誤差分析
* 包括器件變化和全溫度范圍
** 25°C時
IC反饋與傳統電阻網絡反饋的比較
我們來比較圖1所示傳統方法與圖2所示IC反饋方法的幾個設計指標。對于此比較,選擇LT1997-2(參見圖14)作為反饋網絡的IC。請注意,LT1997-2中嵌入了高度匹配的精密電阻。


表3.LT1997-2與兩個1206分立精密電阻的比較(注意:選擇1206是因為其工作電壓為200 V)
*RT1206BRD07150KL,千片價格來自Digi-Key 2020年12月的數據
LT1997-2IDF#PBF,千片價格來自ADI網站2020年12月的數據

表4.LT1997-2與金屬膜電阻網絡比較
Y0114V0525BV0L,500片價格來自Digi-Key 2020年12月的數據
LT1997-2IDF#PBF,500片價格來自ADI網站2020年12月的數據

表5.LT1997-2與硅基精密電阻比較
*MAX5490VA10000+,千片價格來自Maxim網站2020年12月的數據
LT1997-2IDF#PBF,千片價格來自ADI網站2020年12月的數據
雖然LT1997-2比兩個芯片電阻貴得多,但其性能要好得多。與金屬膜電阻網絡相比,LT1997-2在尺寸和成本方面均有優勢。與硅基電阻網絡相比,LT1997-2在精度和工作電壓方面有優勢。此外,相比于所有競爭解決方案,LT1997-2內集成不同電阻值是一個優點,在需要的時候能夠通過外部跳線提供增益靈活性。
使用集成精密電阻的IC還有一個可能不是很明顯的優點。放大器的求和結埋在器件內,未暴露給PCB。因此,這些敏感節點得以免受干擾輸入的影響。另外,在許多增益配置中,內部電阻外接到地或輸出,避免了可能影響電路精度的泄漏路徑。泄漏路徑是較高電壓電路中的常見誤差源。
結論
可調高壓偏置電路傳統上采用運算放大器,通過電阻反饋網絡產生精密輸出。雖然這種方法很容易理解,但實現精密、可重復的性能很困難。利用IC而不是電阻網絡來提供反饋,可以提供更準確、更一致的結果。
免責聲明:本文為轉載文章,轉載此文目的在于傳遞更多信息,版權歸原作者所有。本文所用視頻、圖片、文字如涉及作品版權問題,請聯系小編進行處理。
推薦閱讀:





